Ja, DC bei Messung 1 gegen 4 und AC bei Messung 3 gegen 5.
Dann ist in deinem Netzteil die AC-Schiene defekt ...
Ja, DC bei Messung 1 gegen 4 und AC bei Messung 3 gegen 5.
Dann ist in deinem Netzteil die AC-Schiene defekt ...
Ich habe nun nochmal die Spannung an den PINs des Steckers gemessen und habe lediglich die 5V anliegen zwischen PIN 1 und 4, nicht aber die 9V zwischen PIN 3 und 5.
Hat jemand ne Idee, woran das nun liegen mag?
Multimeter auf AC eingestellt?
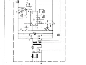
hilft Euch das bei der Ferndiagnose weiter?
Vielen Dank! Für mich sieht der Ein-/Ausschalter verdächtig aus ... ist der ausgeleiert & die Kappe etwas schief? Ich würde mal diesen Schalter tauschen ...
Ein Kurzschluss in einem Kondensator lässt sich ja nun wirklich einfach feststellen mit einem Multimeter ... kannst den entweder aufladen mit dem Multimeter ... dann fiiiiieeept es 1-2 Sekunden bis Ruhe im Karton ... oder Dauerfiepen ... Kurzschluss ... Kondensator ... 2 Pins ... nutze die *Macht* deines Multimeters. ![]()
und ich nen geilen Pulli.
Kann jeder behaupten ...
... poste doch mal ein Bild? Commodore oder C64-Logo vorne oder hinten drauf?
"Geil" ist realtiv....sagen wir ich habe einen Pulli 😂😂
Hier mal eine farbliche Auswahl für zukünftige Wollknäuel & Garnrollen ... egal, wie das Endergebnis dann aussehen wird, geht auf jeden Fall dann auf jeder RETRO-Veranstaltung sicherlich als *cool* durch. ![]()
und ich nen geilen Pulli.
Kann jeder behaupten ...
... poste doch mal ein Bild? Commodore oder C64-Logo vorne oder hinten drauf? ![]()
Ich meine mich zu erinnern, dass jemand ein ähnliches Problem hatte und es an einem Kurzschluss durch eine Metallabschirmung im Computer lag.
Das könnte ich gewesen sein ... hatte genau dieses Problem mal und auch hier gepostet. Miß doch einfach an deinem C128 außen ohne Netzteil, ob da an den Kontakten zwischen GND und +5V (und den anderen Pins) irgendwo Durchgang ist (Multimeter benutzen). Schalter einfach mal so tun *als ob* angeschaltet ... also ohne Netzteil logischerweise.
Bei dem Bild bitte spiegelverkehrt denken ... als Kontaktpin kannst du z. B. eine Nadel verwenden ... dann siehst du ja, ob der Kurzschluss vom C128 kommt.