"The Missing Link" - Ein etwas anderer PC

There are 31 replies in this Thread which has previously been viewed 14,681 times. The latest Post (January 5, 2020 at 9:39 PM) was by 1ST1.

  • Danke, nachfolgend der überarbeitete Text:

    ... es ist eine Schreibmaschine! Oder doch nicht?

    In den 1980ern wurde im kommerziellen Umfeld tariflich streng unterschieden, zwischen Schreibmaschinen- und PC-Arbeitsplätzen. Aber nicht nur tariflich, sondern auch psychologisch war diese Unterscheidung wichtig. PCs waren damals überwiegend kompliziert zu bedienen, benötigten Schulungen, DOS, Anwendungen, ... und somit war für manche Schreibkraft auch eine teils unüberwindliche Hemmschwelle vorhanden, seine Arbeit am PC statt an der Schreibmaschine zu verrichten, obwohl auch manche elektronischen Schreibmaschinen mit Display über vergleichsweise umfangreiche Bearbeitungshilfen und nicht flüchtigen Speicher oder gar Diskettenlaufwerke zur Speicherung von Textbausteine, Floskeln, Formularen oder ganzen Texten hatten. tariflich war relevant, dass PC-Arbeitslätze wollten besser bezahlt wurden als Schreibmaschinen-Plätze.

    Ein PC hatte gegenüber damaligen Schreibmaschinen einen großen Vorteil, nämlich dass man den ganzen Brief am Bildschrim darstellen und überarbeiten konnte, bevor man ihn druckte, und man konnte ihn auf Diskette oder Festplatte speichern und auch für andere Office-Programme verwenden, Lotus-1-2-3 und dBase waren für erfahrenere PC-Anwender damals neben MS-Word und Wordperfect die Killerapplikationen. Dafür aber hatten die meisten für PC verfügbare Drucker eine schlechtere Schriftqualität, da es oft nur Nadeldrucker waren. Typenraddrucker oder Laserdrucker waren am PC eher selten und/oder sehr teuer, wogegen fast jede elektronische Schreibmaschine, selbst die kleinen für Zuhause, mit einem Typenrad ausgestattet waren und mit Carbonfarbbändern gestochen scharf druckten.

    Einige wenige Büromaschinen- und Computerhersteller erkannten diese Nische. Die Schneider Joyce ist hier im Forum sicher jedem ein Begriff, ein CP/M-Rechner, der auf Textverarbeitung spezialisiert war, aber auch andere Sachen konnte, den man überwiegend im Heimbereich und kleinen Büros einsetze. Es gab aber noch weitere Hersteller, die sich in dieser Nische erfolgreich ausbreiteten und teils ganze Bankenhochhäuser damit "fluteten". Am erfolgreichsten war in Europa wahrscheinlich Olivetti, welche seit etwa 1985 Bildschirmschreibmaschinen der ETV-Serie produzierte. Die ersten Modelle liefen noch mit Z80-Prozessor und CP/M als Betriebssystem und es wurden grundsätzlich zwei Bauarten unterschieden:
    - Erweiterungen in Form von externen Boxen in der Größe eines PC, welche per an der Schreibmaschine nachrüstbarer serieller Schnittstelle an vorhandene Typenradschreibmaschine der ET-Serie (ET 111, 112, 115, 116, 201, 221, 225) angeschlossen werden konnten. Das waren die Modelle ETV 300 (5,25 Zoll Floppy) und ETV 350 (3,5 Zoll Floppy)
    - Von vorneherein als Bildschirmschreibmaschine konzipierte Geräte, bei denen Drucker, Tastatur und Zentraleinheit in einem Gehäuse waren, der Monitor konnte frei auf dem Tisch oder an einem Schwenkarm über der Schreibmaschine platziert wurden. Das waren die ETV 240 und 250, wobei die 240 das Betriebssystem nicht von Diskette booten musste, sondern das Schreibprogramm im ROM hatte. Dafür konnte man auf der 240 aber keine CP/M Programme starten.
    1986 wurde dann ein neues Modell vorgestellt, die ETV 260, an der Modellnummer (2x0) erkennt man, dass es ein voll integriertes Gerät war, das heißt Typenraddrucker und Zentraleinheit in einem Gehäuse, Monitor extern bzw. mit Schwenkarm. Der Unterschied zu den Vorgängern bestand darin, dass die ETV 260 auf dem Personal Computer Olivetti M19 (8088, 4,77 Mhz, 512-640 kB RAM) basierte und folglich als Betriebssystem MS-DOS verwendete. Optional konnte die ETV 260 statt mit zwei 720 kB Diskettenlaufwerken auch mit einer Floppy und einer 20 MB Festplatte ausgestattet werden. Die ETV 260 war in der Serie die komplexeste Maschine mit dem schnellsten Druckerwek, sie hatte Sensoren für die Position des eingespannten Papiers und dessen Breite und war infolgedessen auch nicht ganz billig. Die ETV 260 gab es auch für vorhandene Schreibmaschinen der ET-Serie zum Nachrüsten in Form eines originalen, nur umgelabelten M19 PC, der dann ETV 500 hieß, und wiederum seriell an die Schreibmaschine angeschlossen wurde.

    Ich präsentiere euch nachfolgend ein paar Bilder meines jüngsten Neuzugangs, einer ETV 2700. Das ist wiederum der Nachfolger der ETV 260, basierend auf dem NEC V40 Prozessor mit 256 bis 768 kB RAM, 2 Floppy oder 1 Floppy plus Festplatte und dem Typenraddrucker der damals brandneuen ET-2xx0 Schreibmaschinen-Serie. Meine ETV 2700 ist das Grundmodell, 2 Floppy, 256 kB RAM, ich werde allerdings versuchen, sie zu erweitern, 768 kB sollten kein Problem sein, 256 kB SIMMs habe ich noch, aber mal sehen ob ich sie auch mit einer Platte ausrüsten kann. Auch diese Bildschirmschreibmaschine gab es als Erweiterungsbox, genauer gesagt einen Monitor mit integriertem PC, den man an die neueren ET-2xx0 , quasi die letzte Generation Büroschreibmaschinen von Olivetti, seriell anschließen konnte, die ETV 2900.

    Interessant ist übrigens, dass der Druckertreiber für DOS extra aus der Config.sys geladen wird und ständig im Speicher verfügbar sein muss, damit man aus DOS damit drucken kann. Der Treiber ermöglicht auch über einen Hotkey auf der Tastatur jederzeit ein Fenster einzublenden, in dem der Drucker seinen Status anzeigt und man die ETV 2700 wie eine einfache Schreibmaschine ohne Display/Monitor nutzen kann, was man dann tippt, landet sofort auf dem Papier, Dank Korrekturband sind in diesem manuellen Modus auch Tippfehler innerhalb einer Zeile kein Problem.

    Das letzte Modell der ETV-Serie war die 4000s, über die ich aber wenig weiß, die erschien erst nach meiner Zeit bei Olivetti, also irgendwann 1991, außer einigen Fotos ist mir die noch nicht begegnet, auf einigen Fotos ist aber eine Maus und ein Handscanner zu erkennen. Damit der Scanner Sinn macht, muss sie entweder Schrifterkennung gehabt haben, oder einen anderen Drucker, z.B. den qualitativ hochwertigen Thermotransferdrucker aus der Olivetti CWP-1.

    Nachfolgend die Bilder meiner voll funktionsfähigen ETV 2700, es ist faszinierend, dem Typenraddrucker zuzuschauen, wie er sehr schnell bidirektional die Buchstaben auf das Papier hämmert.

  • Ich hatte während meiner Ausbildung ('88-) noch das Vergnügen mit einer ETV 250. War wirklich ein feines Gerät. Da wurden teils recht umfangreiche Bilanzen etc. mit erstellt und gespeichert. Zum Teil waren dann auch mal zwei oder mehr Disketten notwendig. Die Software war im heutigen Vergleich relativ simpel aber absolut ausreichend für die damaligen Zwecke.

    Ab und zu hat mal eine Diskette die Grätsche gemacht; das war dann immer nicht so erfreulich, weil dann ein paar Extra-Stunden Arbeit anlagen. Sicherheitskopien gab's damals nicht. Weiß auch nicht mehr warum... ?(

    "Running Gag" war das abgebrochene 'e' vom Typenrad. Das mußte dann immer in der nächsten Stadt auf die Schnelle besorgt werden, wo es meist auch vorrätig war. Auf Vorrat hingelegt wurde keins, weil es um die 50,- Mark gekostet hat. So war das damals halt... :whistling:

    Please login to see this link. Please login to see this link. Please login to see this link.

    Ex-TLI (The Level 99 Industries) & Ex-TNP (The New Patriots) & Ex-TEA (The East Agents) & ?

  • Wie, immer die gleiche Speiche vom Typenrad abgebrochen? Das ist kurios! Obwohl, könnte der häufigste Buchtsabe im Ausdruck gewesen sein. Das würde dann auf eine Dejustage des Selektionsmotors (also, der das Typenrad dreht) hindeuten. Übrigens, das ist eine Besonderheit bei Olivetti: Andere Hersteller nutzen für die Ansteuerung des Typenrads und des Druckerschlittens meistens Stepmotoren, Olivetti nutzte Gleichstrom-Motoren mit Encoder (also so wie die Kugel einer Maus abgefragt wird, nur hochauflösender), und damit die fest auf einer Stelle beharrten, wurde der Motor ganz schnell oszillieren gelassen.

    Habt ihr die ETV 250 nur mit dem Olivetti eigenen Textverarbeitungsprogramm (Olitext) benutzt, oder habt ihr auf der Maschine auch andere CP/M-Software ausgeführt? Wir Azubis (bei Olivetti) hatten für die ETV 250/350 alles mögliche an Anwendungen, Basic-Interpreter, Spiele, auch Grafikprogramme die mit dem Punkt "." Bitmaps auf dem Typenrad ausdrucken konnten, dauerte nur ewig und verbrauchte viel Farbband...

    Mal hier, mal da, mal dort. Aber auf jeden Fall auf der Please login to see this link.! Und hier Please login to see this link.!

  • Wie, immer die gleiche Speiche vom Typenrad abgebrochen? Das ist kurios! Obwohl, könnte der häufigste Buchtsabe im Ausdruck gewesen sein.


    Daran hat's sicherlich gelegen. Ich meine irgendwann hatte es auch mal irgendeinen anderen Vokal erwischt.

    damit die fest auf einer Stelle beharrten, wurde der Motor ganz schnell oszillieren gelassen.


    Das konnte man, glaube ich, auch beim Einschalten sehen, wenn er sich justiert hat. Manchmal funktionierte das aber nicht richtig und das Rad saß dann verdreht und druckte wirres Zeug. War da nicht so ein Fenster im Typenrad dafür? Oder nur falsch eingesetzt? Weiß nicht mehr...

    Habt ihr die ETV 250 nur mit dem Olivetti eigenen Textverarbeitungsprogramm (Olitext) benutzt


    Der Name 'Olitext' sagt mir nichts mehr. Es war halt nach dem Einschalten vorhanden (war doch so?). Irgendwas anderes wurde jedenfalls nie installiert.

    Please login to see this link. Please login to see this link. Please login to see this link.

    Ex-TLI (The Level 99 Industries) & Ex-TNP (The New Patriots) & Ex-TEA (The East Agents) & ?

  • Kommt wohl drauf an, welche Disketten man so hat, dann lief da alles drauf...

    Bei den neueren ET und ETV (also auch bei der 240/250) konnte man jedenfalls das Typenrad egal wie einlegen, die Maschine hat sich die richtige Position anhand einer Markierung selbst gesucht. Bei der ETV 260 und 2700 ging das sogar noch einen Schritt weiter: Auf den neueren Typenrädern war mit kleinen Spiegeln die Schriftart kodiert, so dass die Maschine automatisch den Zeichenabstand und die Anschlagstärke regulieren konnte (damit "Mignon/15" nicht das Papier perforierte...).

    Das mit den Encodermotoren konnte man noch auf eine andere Weise beobachten, jedenfalls bei den älteren ET 2xx und den Praixs Heimschreibmaschinen: Wenn man den Drucker aufgeklappt hat, und den Schlitten bewegt hat, oder das Typenrad mit der Hand gedreht hat, haben sich diese Maschinen gegen den Eingriff gewehrt, das heißt, sie haben versucht die Stellung zu halten oder wieder zurückzufahren.

    Mal hier, mal da, mal dort. Aber auf jeden Fall auf der Please login to see this link.! Und hier Please login to see this link.!

  • das Typenrad mit der Hand gedreht hat, haben sich diese Maschinen gegen den Eingriff gewehrt, das heißt, sie haben versucht die Stellung zu halten oder wieder zurückzufahren


    Ja, ich erinner' mich :)

    konnte man jedenfalls das Typenrad egal wie einlegen, die Maschine hat sich die richtige Position anhand einer Markierung selbst gesucht


    War das nicht so ein 'Klarsichtfolien-Fenster', was verschmutzen konnte und das Rad dann rumgesponnen hat?

    Auf den neueren Typenrädern war mit kleinen Spiegeln die Schriftart kodiert


    Das kenn ich nun nicht mehr.

    'Unsere' ETV wurde dann irgendwann '91/'92 ausgemustert und für ganz kleines Geld weggegeben als von DATEV "DATEV-Text" (ein Tex-Ass-OEM) rauskam.

    Please login to see this link. Please login to see this link. Please login to see this link.

    Ex-TLI (The Level 99 Industries) & Ex-TNP (The New Patriots) & Ex-TEA (The East Agents) & ?

  • der erste Computerraum unserer Schule wurde mit TRS80 Modell III ausgestattet (also grober Zeitrahmen 1980 +-) und einer davon stand dem Schulsekretariat zur Verfügung- inklusive einem Tandy-gelabelten Kugelkopfdrucker! Auch das gab es also, wenngleich allein der Drucker locker mit einer elektrischen Typenkorb-/-rad-Schreibmaschine mithalten konnte... mich wundert von daher, daß Olivetti erst so spät mit speziellen Textautomaten rauskam.

    KI-Verwendung in diesem Posting: Rechtschreibkontrolle des Browsers.
    Abweichungen aufgrund des technischen Fortschritts oder individueller Vorlieben vorbehalten.

  • Ich habe von der ETV 250, 260 und 500 (also quasi auch M19) im Keller noch das Service-Handbuch liegen, habe gerade gestern seit langer Zeit mal wieder diese Kiste durchsucht, in der hoffnung dass ich auch was zur 2700 habe. Dabei habe ich festgestellt, dass ich noch eine ganze Menge mehr Servicehandbücher für Olivetti-Schreibmaschinen habe... Umfang 11 Leitzordner, und dabei in Erinnerungen geschwelgt, war irgendwie eine schöne Zeit.

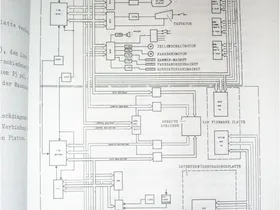
    Habe gerde mal ins Servicehandbuch der 250 reingeschaut, mit dem Fensterchen liegst du richtig, und ein paar Seiten weiter ist die Einstellung beschrieben, die eure Typenräder immer zertrümmert hat. Anbei ein paar Auszüge...

  • daß Olivetti erst so spät mit speziellen Textautomaten rauskam


    1978: Please login to see this link.

    Please login to see this link. Please login to see this link. Please login to see this link.

    Ex-TLI (The Level 99 Industries) & Ex-TNP (The New Patriots) & Ex-TEA (The East Agents) & ?

  • der erste Computerraum unserer Schule wurde mit TRS80 Modell III ausgestattet (also grober Zeitrahmen 1980 +-) und einer davon stand dem Schulsekretariat zur Verfügung- inklusive einem Tandy-gelabelten Kugelkopfdrucker! Auch das gab es also, wenngleich allein der Drucker locker mit einer elektrischen Typenkorb-/-rad-Schreibmaschine mithalten konnte... mich wundert von daher, daß Olivetti erst so spät mit speziellen Textautomaten rauskam.

    Naja, die Ausrichtung von Olivetti im Profisegment war ja eine ganz andere als es sich Tandy hätte leisten können, "Fullservice" mit regelmäßiger Wartung alle 6 Monate (durch Azubis wie mich damals), Hochpreissegment, eher konservative Kundschaft, vor allem Banken, Steuerberater und solche Klientel. Und wie ich schon schrieb, da gab es eine hohe Hemmschwelle seitens der Schreibkräfte gegenüber PCs. Die ETVs waren da aber einfacher unterzubringen, weil sie halt wie Schreibmaschinen aussahen, und für einige Kunden wurde auch das Bios und die Bootdisketten so gepatcht, dass die von andere DOS-Disketten garnicht mehr starten konnten und sich nicht mehr mit "MS-DOS" meldeten.

    Allerdings erinnere ich auch mich noch an eine Dame im Vorstandssekretariat einer Frankfurter Großbank, zwei Jahre vor der Rente, ein ganz harter Knochen, die ihre 11 Jahre alte "Textverarbeitungsmaschine" Please login to see this link. von 1978 (eine wahrlich überdimensionale Büroschreibmaschine mit Motoren wie Boxer Arme haben, die noch nach dem Fall vom Schreibtisch unbeeindruckt weiterschreibt), den Rest ihres Berufslebens nicht mehr abgeben wollte - die sollte eigentlich eine ETV 260 bekommen und wurde wegen Weigerung mit ihrer TES wahrscheinlich bis zur Rente strafversetzt, jedenfalls als ich da ein paar Wochen später mal wieder im Büro war, stand die ETV 260 da und ne Hübsche saß davor - jedenfalls musste ich mich da ganz schön zusammenreißen, hatte ganz rote Ohren...!

    Der erste richtig komplexe Textautomat von Olivetti (hatte unter anderem Serienbrief-Funktion, Formularsteuerung, ...) erschien auch schon 1983, das war die Floureszenz-Matrix-Display-Schreibmaschine ET 351, ein wahrlich beeindruckend großes Monstrum, eine richtig große Büroschreibmaschine, auf deren rechten Seite noch nebeneinander senkrecht zwei 5,25 Zoll Fullsize (also doppelt so hoch wie ein CD-ROM) angebracht waren, warte... Serviceheft hervorkram... Einiges was die "Dreieissefuffzig" (wie unsere schwäbischen Kollegen damals zu sagen pflegten) konnte, konnte aber auch die TES 401 schon.

    Und dann gabs noch die ETS 1010/2010 ab 1981, war aber keine Eigenentwicklung von Olivetti und recht exotisch, beinahe wäre ich damals mal auf die Versuchung gekommen, in so ein zur Ersatzteilgewinnung ausgeschlachtetes Gehäuse meinen C-64 rein zu bauen, bäh... Please login to see this link.. 1980 hat man aber bei Olivetti auch den Please login to see this link. mit Zilog Z8001-Prozessor und Olivetti eigenem Betriebssystem "PCOS" und einem Typenraddrucker kaufen können. Die M20 ist übrigens jedem hier aus der Anfangssequenz von Please login to see this link. bekannt...

  • Kleine Anekdote am Rande:

    Vermutlich hatte ich der ETV meinen Ausbildungsplatz zu verdanken. Teil des Vorstellungsgesprächs war, auf der ETV einen Text/Brief zu schreiben. Eine großartige Einweisung hatte ich nach einem kurzen Blick über die Maschine abgewimmelt und losgelegt. Das wurde im späteren Gespräch sehr positiv angemerkt. Auf die Frage nach einer 'Vorbelastung' kam dann Computer/C64 zum Gespräch und die Frage "was machen Sie denn so damit?" "Ähhmm, Vokabeln lernen :rolleyes: ". Alles andere wäre wohl etwas unverständlich gewesen... :D

    Please login to see this link. Please login to see this link. Please login to see this link.

    Ex-TLI (The Level 99 Industries) & Ex-TNP (The New Patriots) & Ex-TEA (The East Agents) & ?

  • Kleines Update zu meiner ETV 2700: RAM ist jetzt auf 768 kB, ist ganz einfach, die SIMMs sind unter einer kleinen Klappe an der Rückseite. Beim Putzen ist mir auch noch aufgefallen, dass auf der Tastatur eine einzelne Taste nicht geht, muss die Tastatur mal auseinander nehmen, dazu muss ich aber die komplette Maschine bis zum Boden zerlegen, was aber recht leicht ist, wenn man den Anfangstrick zum Öffnen des Gehäuses kennt...

    Mal hier, mal da, mal dort. Aber auf jeden Fall auf der Please login to see this link.! Und hier Please login to see this link.!

  • So, Taste ist repariert, ich habe mit Silberleitlack eine Leiterbahn auf der Mylarfolie auf 2 cm "ersetzen" müssen. Und dann habe ich mal ne Runde "Sokoban" auf der Kiste gezockt. Genial ist übrigens die Hotkey-Funktion des Druckertreibers, die kann man problemlos als "B.I.C."-Taste verwenden... (Boss is comming): Spiel spielen und falls es sich androht, dass einem der Chef über die Schultern schaut, was man da gerade so treibt, schnell auf den Hotkey drücken ud die ETV 2700 wieder zur Schreibmaschine machen, Papier sollte man da schonmal vorbereitet eingespannt haben, und sobald die Gefahr gebannt ist, wieder zum Spiel zurückkehren, das Tool wechselt ohne Verzögerung auch sauber zwischen CGA- und Textmodus hin und her.

    Mal hier, mal da, mal dort. Aber auf jeden Fall auf der Please login to see this link.! Und hier Please login to see this link.!

  • Ich habe hier einen Link zu einem Video von Olivetti über die TES 501, das war die größere Schwester der 401, habe ich nie gesehen und wusste auch nicht, dass es die gab. Ein sehr schönes Trickvideo übrigens mit deutlichem 1970er Jahre Stil, viel Spaß dabei!

    Please login to see this media element.

    Und nochwas hübsches zu dem Hersteller:

    Please login to see this media element.
    (Hier ist doch jemand Lettera 22 Fan...

    Leider nur auf italienisch, Vergleich zwischen Adriano Olivetti und Steve Jobs
    Please login to see this media element.

    Und das hier ist auch hübsch, nein, fantastisch, und knüpft an eine Diskussion aus diesem Forum wieder an, als Olivetti den PC erfand...
    Please login to see this media element.

    Mal hier, mal da, mal dort. Aber auf jeden Fall auf der Please login to see this link.! Und hier Please login to see this link.!

  • Bald habe ich alle eigenständigen Bildschirmschreibmaschinen von Olivetti, habe mir gerade die M19 basierte

    gesichert. :thumbsup: Muss ich demnächst mal abholen.

    Mal hier, mal da, mal dort. Aber auf jeden Fall auf der Please login to see this link.! Und hier Please login to see this link.!

  • habe mir gerade die M19 basierte Olivetti ETV 260 gesichert.


    sieht sehr nett aus, braucht aber sicher sehr viel Platz so eine Sammlung....

    1990 habe ich an einer V40 etv auch mal die Leute verduzt, als ich darauf Tetris 3D laufen liess :) Die hatten fast Angst um die Maschine, weil die dachten ich haette die Original-Boot Disk veraendert...war aber nur eine Kopie :)

  • Du meinst an einer ETV 2700 (die hat den NecV40 drin) - die habe ich auch, siehe Ausgangsbeitrag dieses Threads. Die freut sich schon auf weitere Gesellschaft. Und ich mich auch,. :) Wahrscheinlich werde ich alle drei ETVs die ich jetzt habe, auf der Retrolution ausstellen.

    Bei der ETV 260 vermute ich von den Bildern, dass die Festplatte kaputt sein könnte. Da es sich hierbei um eine SCSI-Platte handelt, ist Ersatz leicht zu beschaffen. Zur Not kommt eine Gigafile mit SD-Karte rein. Oder ein XT-IDE-Controller mit ner CF.

    Habe gerade schon in Vorfreude mein Service-Manual zur ETV 260 durchgeblättert.

    Mal hier, mal da, mal dort. Aber auf jeden Fall auf der Please login to see this link.! Und hier Please login to see this link.!

  • So, am Samstag auf der HomeCon habe ich die ETV 260 restauriert. Wie vermutet, war nur die SCSI-Platte defekt. Ich musste nichtmal am Drucker was machen, normalerweise ist bei den Maschinen die Mechanik verharzt, so dass verschiedene Funktionen wie z.B. der Farbband-Transport sich nicht mehr wie gewünscht bewegten. Die von Olivetti verbaute Rodime 20 MB SCSI-Festplatte machte jedenfalls beim Einschalten des "PCs" klägliche Geräuche und blinkte munter Fehlercodes. Als Ersatz konnte ich eine Quantum LPS52S auftreiben, welche nach Ausschalten der Parity-Funktion erkannt wurde. Allerdings, und mit sowas hatte ich schon gerechnet, war die Festplattengröße im ETV-SCSI-BIOS fest einprogrammiert, so dass MS-DOS von den 50 MB nur 20 zu sehen bekommt. Außerdem musste ich neue Befestigungslöcher in das Trägerblech für die Platte bohren, weil das nur für die Rodime passte - danke nochmal an den Werkzeugladen auf der Hauptstraße in Großauheim, dass ich da an die Ständerborhmaschine ran durfte. Das mit der Kapazität macht aber nichts, das wichtigste ist, dass es überhaupt funktioniert. Für einen weiteren Ausbau der Speicherkapazität, dass man auch mal zeitgenössische DOS-Spiele oder aktuelle Szene-Demos für XT-PCs auf der Maschine laufen lassen kann, wird die ETV 260 in einen freien ISA-Slot noch einen LoTech XT-IDE-Adapter mit 1-2 CF-Karten reinbekommen. Dazu muss ich noch experimentieren, ob die Olivetti eigenen Treiber für den integrierten Drucker und die Textverarbeitungssoftware nicht nur mit DOS 3.20, sondern auch mit einer neueren Version, vorzugsweise 5.0 welches ich auch als Olivetti-Version vorliegen habe, funktionieren. Nachdem MS-DOS, der ETV-Druckertreiber und die Textverarbeitungssoftware installiert waren, einige Funktionstest auf Anhieb bestanden waren, habe ich von noch vorhandenen Disketten einige DOS-Spiele, Tools und die 8088MPH-Demo von Trixie installiert und laufen lassen. Manche der Demoscreens sehen ganz gut aus, wenn auch alles nur in Grün, und wie ich dann gestern Abend daheim sehen, nein, hören konnte, ist sogar der Digisound relativ gut zu hören wenn man mit dem Ohr nahe an die Maschine geht (auf der HomeCon wars dafür zu laut).

    Bilder der Maschine gibts, und zwar zum einen auf der Homecon-Webseite, zum anderen im Vintage-Computer-Forum, letztere habe ich gestern Abend daheim aufgenommen, als ich nochmal in Ruhe über die Maschine drübergeputzt habe. Also, braucht sich niemand aufzuregen, dass er sich hier Italo-Schrottzeug-Bilder ansehen muss, einfach nicht klicken. :cursing:
    - Bilder HC 34: Please login to see this link.
    - ETV 260 nach Putzen: Please login to see this link. (bitte den Prev-button nehemen um zum logisch nächsten Bild zu kommen)
    Um noch einen Bezug zu der im Ausgangsbeitrag dargestellten ETV 2700 herzustellen: Die ETV 260 ist deren Vorgänger, wesentlich komplexer, größer, schwerer, teurer, und schnelleres Druckwerk. Die Dokumente sind zwischen beiden Textverarbeitungssystemen 1:1 austauschbar.

    Mal hier, mal da, mal dort. Aber auf jeden Fall auf der Please login to see this link.! Und hier Please login to see this link.!

  • Hallo,

    wir haben für unser Museum kürzlich ein ETV2700 erhalten, leider sind die mitgeleiferten Disketten nicht mehr lesbar...
    Nach etwas "Googeln" bin ich auf das Forum hier gestossen! Nun meine Frage: hätte evtl. jemand noch solche Disketten rumliegen und könnte mir Images von solchen Disketten erstellen und evtl. zur Verfügung stellen?

    Leider ist im Netz gar nichts in dieser Richtung zu finden. Das einzige was ich weiss ist, dass es offenbar ein MS-DOS sowie noch eine Programmdiskette braucht um das Teil wieder in Gang zu bringen.

    Grüsse aus der CH,
    Reto

    für kein Tier auf der Welt wird soviel gearbeitet wie für die Katz'

  • Das Ding kenne ich. Die hatten wir im Verlag und ich habe dort als Azubi drauf geschrieben. Ich fand das Teil damals endgeil!